新闻动态
EWS CENTER
轴向斜盘控制式恒压变量柱塞泵与调压卸荷阀及大容量储能器相结合,有可利用的能量大、能量损耗小的优点,被广泛用于液压系统中。在此介绍2例典型系统失压故障。
1卸荷转换故障
(1)故障现象
1台液压转向系统由变量柱塞组成的EUCLID170重型卡车,在运行途中其转向系统突然产生失压故障。进行动态检查,发现系统工作压力很低,泵内也没有正常的升压与卸荷状态的转换。初步判断为控制该系统的调压卸荷阀出现故障,更换新阀并调整后系统工作压力及卸荷周期恢复正常。但当车辆随后的运行过程中,再次发生完全相同的故障。
经检查,发现当系统大流量输出、泵恢复对系统升压的过程中,调压卸荷阀对泵失去了正常的控制(在到达高压峰值时,没有出现瞬间快速的卸荷动作,而是泵出口压力及系统压力渐下降,并降至泵卸荷状态设置压力的水平) ,最后无论流量及转速怎样变化,也不能恢复正常的系统工作压力。
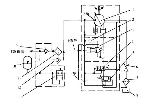
(2)变量柱塞转向泵的控制原理分析

如图所示,该系统工作正常时,升压状态与卸荷状态的转换过程是瞬间快速完成的。调压卸荷阀实质是一个由同步先导压力控制的溢流阀。升压与卸荷动作之所以能瞬间快速完成,是因为有一股从系统工作压力引来的同步先导压力(P系导)起到关键的作用。升压过程中,当柱塞转向泵达到高压输出设定的峰值时,调压卸荷阀要发生溢流动作,由于同步先导压力(P系导)的控制,溢流动作能瞬间迅速完成,而且是一种深度溢流状态(即柱塞转向泵的卸荷状态) ,同时这一状态被锁定,并尽可能维持较长的时间。
同理,当系统工作压力达到低压峰值时,同步先导压力已经不能锁住调压卸荷阀的深度溢流状态,因此将恢复柱塞泵的升压工作输出,同时状态被锁定,并将在达到高压峰值时,调压卸荷阀将再次发生深度溢流动作,使柱塞转向泵进入卸荷工作中。
(3)故障分析
根据以上原理分析并进一步检查,发现柱塞转向泵在卸荷瞬间P导压力不能瞬间卸压,而是渐变低,最后平衡在一个稳定的压力值上。通过分析认为,当调压卸荷阀要发生溢流动作时,由于同步先导压力值太小,致使深度溢流动作不能发生,也不能将状态锁定,而是发生了一般的溢流阀的溢流动作,致使P导压力不能瞬间彻底卸压产生此故障。
(4)故障排除
经进一步检查发现,高压滤芯堵塞严重、旁通阀发卡,造成高压滤芯处压降太大,从而降低了系统的同步先导压力值。
更换液压油、滤芯及修复旁通阀后,系统运转立刻恢复正常,故障排除。